Chemical Reaction Engineering
Reactors, Reactions and Equipments
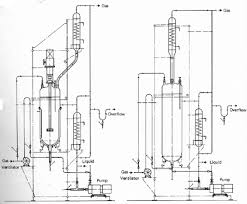
Batch Reactors
Types of Batch reactors and Design with mole balance calculations
Sequential‑Batch‑Reactor.jpg